+7 (727) 357-30-42
Вход в личный кабинет

Работа до трех насосов от одного Vacon 20

23.01.2020 Предлагаемое решение позволяет на базе одного частотного преобразователя Vacon 20 управлять несколькими электродвигателями насосов или вентиляторов (до 3-х).

Шкаф управления насосами, собранный на базе преобразователя частоты (ПЧ) Vacon 20, обладает следующими свойствами и преимуществами:
  • поддержание заданной уставки давления за счет работы насоса от ПЧ и количества насосов включенных прямым пуском;
  • поддержание заданного перепада давления (требуется два датчика давления);
  • автоматическая ротация насосов через заданное время, для их равномерного износа;
  • Поддерживаемые режимы работы: автоматический / ручной;
  • Защита насосов от сухого хода в автоматическом режиме;
  • Защита моторов, работающих от сети - посредством автоматов защиты двигателей и встроенных в двигатель термоконтактов;
  • Решение базируется без использования внешних контроллеров, логика работы обеспечивается за счет встроенного функционала Vacon 20.
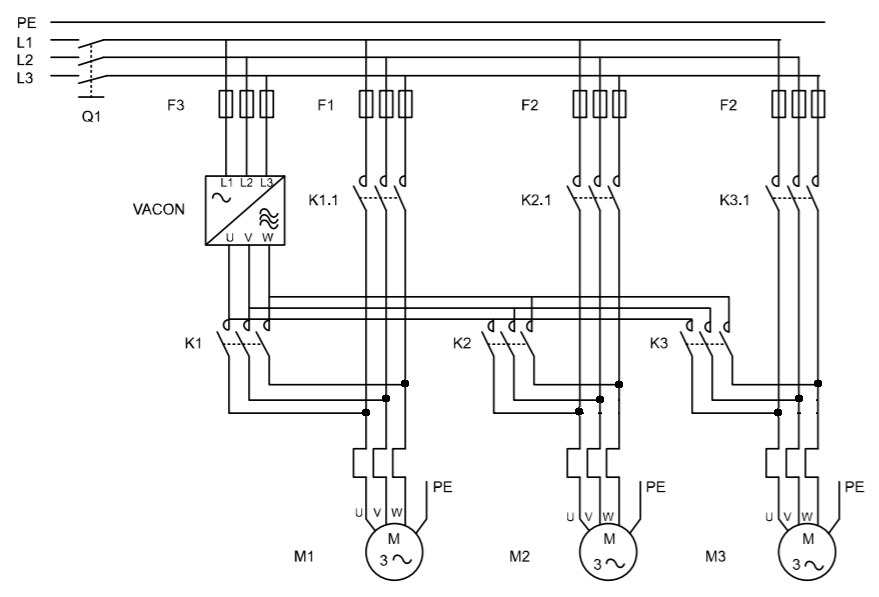
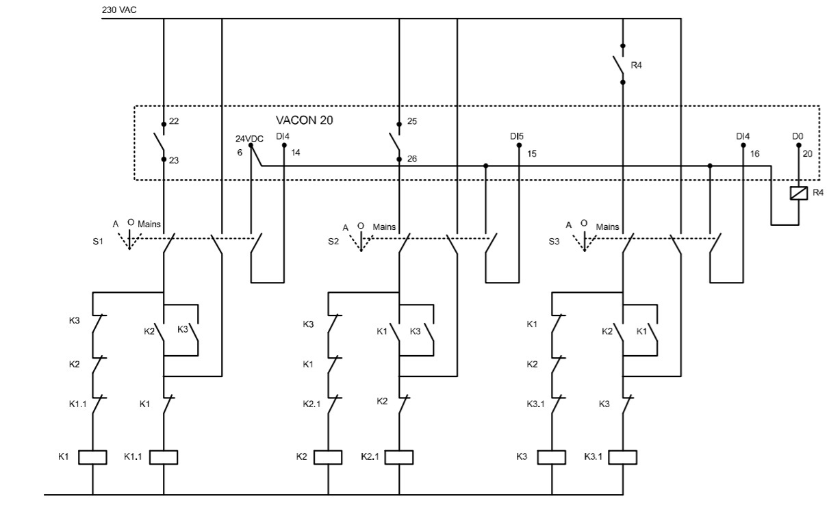
Ниже приведены принципиальные электрические схемы для трех насосов. В каждый момент времени один из насосов работает от ПЧ через магнитный пускатель К1, К2 или К3. Остальные по мере надобности запускаются прямым пуском от сети через соответствующий контактор К1.1, K2.1 и K3.1. Схему можно легко адаптировать под два двигателя. Используемые блокировки насосов позволяют "сообщать" системе о их готовности / неготовности к работе. 




Все Параметры ПЧ, подлежащие программированию и другие настройки привода,  высылаются по-запросу на email, см раздел Контакты. Чтобы предлагаемое решение работало и радовало Вас, оказываем бесплатную техническую поддержку на любой стадии проекта.

В рамках данного технического решения, компания Albo предлагает свои услуги:
  • обследование объекта на предмет автоматизации управления, энергосбережения и пр.;
  • выдача технико-коммерческого предложения;
  • поставка основных и сопутствующих агрегатов, узлов и комплектующих;
  • сопровождение клиента во время комплектации, изготовления, сборки узлов системы;
  • в сотрудничестве с партнерским компаниями по насосной, компрессорной, вентиляторной технике -  выдача "готового решения под ключ";
  • техническая поддержка  по внедрению и эксплуатации на объекте заказчика.
Отзывы:

admin 3 22.02.2021
тест
Чтобы оставить отзывы, необходимо авторизоваться
0Сравнение
Каталог
Кабинет
0 Корзина
Меню